Potentsiaalne trafo PT
11kv kolmefaasiline mõõtmispotentsiaali trafo Pt
  • 11kv kolmefaasiline mõõtmispotentsiaali trafo Pt11kv kolmefaasiline mõõtmispotentsiaali trafo Pt
  • 11kv kolmefaasiline mõõtmispotentsiaali trafo Pt11kv kolmefaasiline mõõtmispotentsiaali trafo Pt

11kv kolmefaasiline mõõtmispotentsiaali trafo Pt

Et sobitada hästi sf6 rõnga põhiseadme töökeskkonda, toodab ja tarnib Wenzhou XiFa Electric Power Equipment Co., Ltd 11kv kolmefaasilist mõõtepotentsiaali trafot pt. See on kuivtüüpi või epoksüvaland, millel on kolmefaasiline integreeritud disain, mis sobib sf6 gaasiisolatsiooniga lülitusseadmete kompaktse keskkonnaga ning saavutab parema jõudluse toote paigaldamisel ja isolatsioonil. Samal ajal on 11kv kolmefaasilise potentsiaalimõõtmise trafo pt sisemised kaitsmed, mis võimaldavad potentsiaalsel trafol lühisest ja ülekoormusest ellu jääda.

Toote omadused:

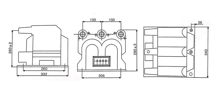
1: kompaktne disain:

11kv kolmefaasiline mõõtepotentsiaali trafo pt on integreeritud ühte korpusesse. See säästab ruumi ja sobib GIS-i kompaktse paigutusega.

2. Suur mõõtmistäpsus:

Täpselt konstrueeritud südamik ja mähised tagavad ühtlase pingesuhte ja faaside joondamise kõigis kolmes faasis, et täita nii mõõtmis- kui ka kaitsenõudeid.

3. Suurepärane isolatsioonijõudlus:

11kv kolmefaasilise mõõtepotentsiaali trafo isolatsioonimaterjalid tagavad kõrge pingetaluvuse ja vastupidavuse osalisele tühjenemisele, mis sobivad SF6 gaasiisolatsiooniga keskkondadesse.

4. Lihtne paigaldus ja hooldus

Kompaktne ja integreeritud disain vähendab terminalide ja tugistruktuuride arvu, lihtsustades juhtmestikku ning hõlbustades paigaldamist ja edaspidist hooldust.

5. Kõrge töökindlus ja ohutus

11kv kolmefaasiline mõõtepotentsiaali trafo pt on võimeline taluma lühiajalist ülepinget ja väliseid rikkeid, et tagada allavoolu instrumentide ja kaitseseadmete ohutu töö.

6. Kohanemisvõime karmide keskkondadega

11kv kolmefaasiline mõõtepotentsiaali trafo pt on vastupidav temperatuurimuutustele, niiskusele ja korrosioonile, et võimaldada stabiilset töötamist sise-, välis- ja saastatud tingimustes.

11kv Three Phase Metering Potential Transformer Pt11kv Three Phase Metering Potential Transformer Pt

Tehniline spetsifikatsioon:

Tüüp Nimipinge suhe (kV) Täpsusklass ja nimiväljund Lühiajaline maks. Väljund (VA) isolatsiooni tase
JSZV12-10R 10/0,1/0,22 0.2 30 600 42.12.75
JSZV12-10R 10/0,1/0,1 0.2 20 2*400 42.12.75
JSZV12-6R 6/0,1/0,1 7,2/32/60
JSZV12-3R 3/0,1/0,1 0.2 20 3,6/25/40
JSZV12-10R 10/0,1 0.2 20 500 42.12.75
JSZV12-6R 6/0,1 7,2/32/60

11kv Three Phase Metering Potential Transformer Pt

Toote KKK:

K: Milliseid hooldusvõtteid soovitatakse 11kv kolmefaasilise mõõtmise jaokspotentsiaalsed trafod?

V: Regulaarne hooldus hõlmab järgmist:

1. Visuaalne kontroll: kontrollige füüsilisi kahjustusi, korrosiooni või ülekuumenemise märke.

2. Puhastamine: eemaldage tolm ja praht, et vältida isolatsiooni purunemist.

3.Testimine: tehke perioodiliselt isolatsioonitakistuse ja suhte katseid.

4. Kalibreerimine: tagage täpsus, kalibreerides vastavalt teadaolevatele standarditele.

5. Õige hooldus tagab PT-de pikaealisuse ja usaldusväärse töö.


K: Mis on 11kV kolmefaasilise potentsiaalimõõtmise trafo põhifunktsioon?

V: 11 kV kolmefaasiline mõõtepotentsiaali trafo on mõeldud primaarpinge alandamiseks madalamale standardiseeritud sekundaarpingele, tavaliselt 110 V, primaarpingesüsteemide elektriliste parameetrite täpseks mõõtmiseks ja jälgimiseks. 11kV kolmefaasiline mõõtepotentsiaali trafo pt võimaldab mõõteriistadel ja kaitsereleedel ohutult ja tõhusalt töötada.


K: Millised on tüüpilised täpsusklassid, mis on saadaval 11kv kolmefaasilise potentsiaalimõõtmise trafo pt jaoks?

V: Täpsusklassid hõlmavad tavaliselt mõõtmiseks 0,2, 0,5 ja 1,0 ning kaitseks 5P10 või 10P10 vastavalt standardile IEC 61869. Nõutav täpsus sõltub sellest, kas PT-d kasutatakse tulude mõõtmiseks või releekaitsefunktsioonide jaoks.



Kuumad sildid: 11kv kolmefaasilise mõõtepotentsiaali trafo Pt tarnija
Saada päring
Kontaktinfo

Et saada oma hinnapakkumine võimalikult kiiresti

XiFa - teie usaldusväärne elektriseadmete tarnija
X
Kasutame küpsiseid, et pakkuda teile paremat sirvimiskogemust, analüüsida saidi liiklust ja isikupärastada sisu. Seda saiti kasutades nõustute meie küpsiste kasutamisega. Privaatsuspoliitika
Keeldu Nõustu